Pipe line system plan and elevation in auo cad software
Description
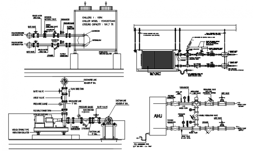
Pipe line system plan and elevation in auo cad software plan include detail of unit with piping system and elevation include pipe line and pipe joint and control system of valves in view of pipe line with important detail.
File Type:
DWG
File Size:
—
Category::
Dwg Cad Blocks
Sub Category::
Autocad Plumbing Fixture Blocks
type:
Gold

Uploaded by:
Eiz
Luna

